ИННОВАЦИИ БИЗНЕСУ

ПОДРОБНАЯ ИНФОРМАЦИЯ

Заявку на получение дополнительной информации по этому проекту можно заполнить здесь.

Номер

47-010-05

Наименование проекта

Закрытая система теплопотребления при независимом присоединении системы отопления

Назначение

Теплопотребление при независимом присоединении системы отопления через теплообменник на основе водосчетчиков.

Рекомендуемая область применения

Отопление жилых, общественных зданий, производственных помещений и индивидуальных потребителей.

Описание

Результат выполнения технологической разработки.

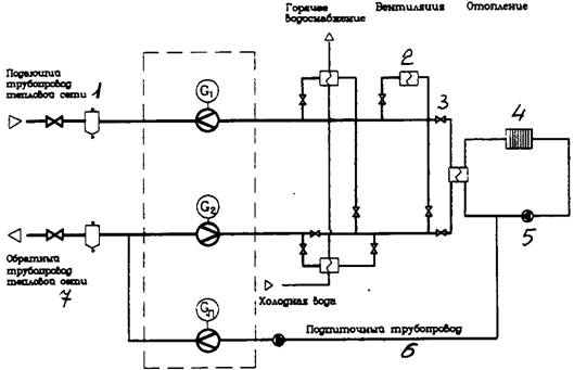
На рис. 1 представлена схема узла учета тепловой энергии и теплоносителя.

Узел учета состоит из теплосчетчика, счетчика массы или объема теплоносителя, приборов, регистрирующих параметры теплоносителя: температуру, расход и давление.

Узлы учета тепловой энергии, в зависимости от схемы подключения потребителя к системе теплоснабжения, делятся на узлы учета для закрытых и открытых систем теплоснабжения и устанавливают в тепловом пункте.

Узлы учета тепловой энергии могут быть построены на основе теплосчетчика, счетчика массы или объема теплоносителя.

Схема состоит из подающего трубопровода тепловой сети 1, теплообменника 2, задвижки 3, отопительных приборов 4, насоса 5, подпиточного трубопровода 6, обратного трубопровода 7.

Принцип функционирования: на узле учета определяется время работы приборов, масса (объем) теплоносителя, полученного по подающему трубопроводу или масса (объем) теплоносителя, возвращенного по обратному трубопроводу.

Тип приборов, применяемых на узлах учета тепловой энергии, выбирается в зависимости от типа здания , периода эксплуатации, величины тепловой нагрузки и др.

Информация об измеряемых параметрах и определяемых величинах передается с приборов узла учета диспетчеру.

С внедрением узла учета тепловой энергии и теплоносителя повысилась точность коммерческого расчета между потребителями тепловой энергии и энергоснабжающими организациями на основании показаний приборов.

Рис 1. Закрытая система теплопотребления при независимом присоединении системы отопления через теплообменник на основе водосчетчиков.

Преимущества перед известными аналогами

Повышение точности коммерческого расчета между потребителями тепловой энергии и энергоснабжающими организациями.

Стадия освоения

Внедрено в производство

Результаты испытаний

Технология обеспечивает получение стабильных результатов

Технико-экономический эффект

Повысилась эффективность использования топливно-энергетических ресурсов в 2,5 раза.

Возможность передачи за рубеж

За рубеж не передаётся

Дата поступления материала

07.06.2005

Инновации и люди

У павильонов Уральской выставки «ИННОВАЦИИ 2010» (г. Екатеринбург, 2010 г.)

Мероприятия на выставке "Инновации и инвестиции - 2008" (Югра, 2008 г.)

Открытие выставки "Малый бизнес. Инновации. Инвестиции" (г. Магнитогорск, 2007 г.)

Демонстрация разработок на выставке "Малый бизнес. Инновации. Инвестиции" (г. Магнитогорск, 2007 г.)