ИННОВАЦИИ БИЗНЕСУ

ПОДРОБНАЯ ИНФОРМАЦИЯ

Заявку на получение дополнительной информации по этому проекту можно заполнить здесь.

Номер

10-014-03

Наименование проекта

Устройство управления электронасосом

Назначение

Управление электронасосом

Рекомендуемая область применения

Автоматизация процессов управления работой технологического оборудования

Описание

Результат выполнения конструкторской разработки.

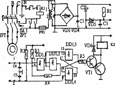
Принцип действия основан на фиксации изменения проводимостимежду корпусом наполняемого резервуара и двумя металлическими электродами.

Анализирующая часть устройства выполнена на микросхемеКМОМ структуры, включающей в себя четыре элемента 2И-НЕ.

Для питания устройства используется четырехпроводная сеть стремя фазами (А,Б,С) одним нулевым(n)проводами. Устройствосодержит элементы защиты электродвигателя насоса.

Устройство работает в ручном и автоматическом режиме.Основной режим работы - автоматический.

Переключательsa1 (схема 1) включает в работу блок питания,который подает +9 В и + 15 В на датчики уровня воды. В процессезаполнения резервуара вода достигает электрода верхнего уровня инасос прекращает работу. По мере потребления уровень водыпонижается, открывая датчик нижнего уровня воды, насос включается.







Преимущества перед известными аналогами

Примененение данного устройства позволит более экономично использовать электроэнергию и воду.

Стадия освоения

Внедрено в производство

Результаты испытаний

Технология обеспечивает получение стабильных результатов

Технико-экономический эффект

Снижение потребления электроэнергии на 10% и воды на 20%.

Возможность передачи за рубеж

Возможна передача за рубеж

Дата поступления материала

02.07.2003

Инновации и люди

У павильонов Уральской выставки «ИННОВАЦИИ 2010» (г. Екатеринбург, 2010 г.)

Мероприятия на выставке "Инновации и инвестиции - 2008" (Югра, 2008 г.)

Открытие выставки "Малый бизнес. Инновации. Инвестиции" (г. Магнитогорск, 2007 г.)

Демонстрация разработок на выставке "Малый бизнес. Инновации. Инвестиции" (г. Магнитогорск, 2007 г.)