ИННОВАЦИИ БИЗНЕСУ

ПОДРОБНАЯ ИНФОРМАЦИЯ

Заявку на получение дополнительной информации по этому проекту можно заполнить здесь.

Номер

51-109-03

Наименование проекта

Установка отвеивания и пылеулавливания

Назначение

Отделение дисперсных частиц от газов или воздуха и разделение выделившихся примесей на фракции, очистка от мелкодисперсной пыли.

Рекомендуемая область применения

Пылеулавливание.

Описание

Результат выполнения конструкторской разработки.

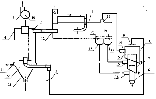
Установка отвеивания и пылеулавливания содержит горизонтальный сепаратор 1 по полезной модели № 17457, вентилятор 2, заслонку 3, вихревой инерционный пылеуловитель 4 и циклонный сепаратор 5. Циклонный сепаратор выполнен в виде многоступенчатого аппарата отвеивания, включающего три последовательно расположенные по направлению снизу вверх и заглубленные одна в другую цилиндрические ступени 6, 7, 8. Верхняя ступень 8 соединена с осевым выходом 9 через заслонку 3 и вихревой инерционный пылеуловитель 4 с всасывающим входом 10 вентилятора 2. При этом тангенциальный вход 11 пылеуловителя 4 подключен к осевому патрубку 12 вывода чистого газа горизонтального сепаратора 1. Дополнительный патрубок 13 вывода чистого газа сепаратора 1 соединен с тангенциальным входом 14 верхней ступени 8 циклонного сепаратора (аппарата отвеивания) 5. Тангенциальные входы 15 и 16 двух других ступеней 7 и 6 сепаратора 5 соединены с соответствующими выходами 17 и 18 сборниками 19 и 20 фракции. Кроме этого вихревой инерционный пылеуловитель 4 содержит патрубок 21 отсоса, который соединен с полостью 22 бункера 23.

Установка отвеивания и пылеулавливания работает следующим образом. Воздух, содержащий взвешенные частицы пыли, поступает в горизонтальный сепаратор 1 и после очистки по двум патрубкам 12 и 13 выводится на последующую очистку. Более крупные частицы выводятся в сборник 20, менее крупные - в сборник 19. Из патрубка 13 газ поступает на вход 14 верхней цилиндрической ступени 8 циклонного сепаратора (аппарата отвеивания) 5. За счет гравитации мелкие частицы пыли выделяются в ступени 8 аппарата. В ступень 7 и 6 аппарата отвеивания 5 поступает воздух с частицами пыли из сборников 20 и 19 горизонтального сепаратора 1. Таким образом, в аппарате отвеивания 5 происходит выделение следующих фракций:

- в ступени 8 выделяется наиболее мелкая фракция пыли;

- в ступени 7 - средняя;

- в ступени 6 - наиболее тяжелая фракция.

Очищенный в ступенях 6. 7. 8 аппарата отвеивания 5 воздух, который может содержать мелкодисперсную пыль, из осевого выхода 9 поступает через заслонку 3 в вихревой инерционный пылеуловитель 4. При этом на верхний тангенциальный вход 11 пылеуловителя 4 поступает через осевой патрубок 12 встречный воздух, прошедший очистку в горизонтальном сепараторе 1. Пройдя очистку в вихревом инерционном пылеуловителе 4, газ поступает на всасывающий вход 10 вентилятора 2 и выбрасывается в атмосферу. Заслонка 3 регулирует расход воздуха, поступающего на нижний ввод вихревого инерционного пылеуловителя 4.


Преимущества перед известными аналогами

Высокая эффективности пылеулавливания.

Стадия освоения

Внедрено в производство

Результаты испытаний

Технология обеспечивает получение стабильных результатов

Технико-экономический эффект

Эффективность разделения до 80% (в зависимости от вида разделяемого материала).

Возможность передачи за рубеж

Возможна передача за рубеж

Дата поступления материала

26.06.2003

Инновации и люди

У павильонов Уральской выставки «ИННОВАЦИИ 2010» (г. Екатеринбург, 2010 г.)

Мероприятия на выставке "Инновации и инвестиции - 2008" (Югра, 2008 г.)

Открытие выставки "Малый бизнес. Инновации. Инвестиции" (г. Магнитогорск, 2007 г.)

Демонстрация разработок на выставке "Малый бизнес. Инновации. Инвестиции" (г. Магнитогорск, 2007 г.)