ИННОВАЦИИ БИЗНЕСУ

ПОДРОБНАЯ ИНФОРМАЦИЯ

Заявку на получение дополнительной информации по этому проекту можно заполнить здесь.

Номер

24-042-02

Наименование проекта

Преобразователь энергии

Назначение

Повышение энергетических показателей.

Рекомендуемая область применения

При преобразовании электрической энергии в механическую в отбойном молотке.

Описание

Результат выполнения конструкторской разработки.

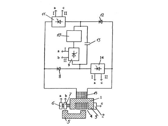
Преобразователь энергии содержит магнитопровод статора 1 с полюсами 3, ротор 5 , выполненный с возможностью перемещения вдоль полюсов и отделенный от магнитопровода статора воздушным зазором 4, обмотку 15, расположенную на магнитопроводе статора, источник питания 10, диод 12, управляемый ключ 9, датчик начального положения ротора 6 и датчик промежуточного положения ротора 7.

Источник питания одним выходом соединен с выводом диода, а управляемый ключ 9 одним выводом соединен со вторым выходом источника питания, а вторым выводом - со вторым выводом диода. Второй вывод диода соединен с одним из выводов обмотки. Первый вывод диода дополнительно соединен со вторым выводом обмотки. Выход датчика начального положения ротора 6 соединен с первым входом управления управляемого ключа 9, второй вход управления которого соединен с выходом датчика промежуточного положения ротора.

Дополнительно может быть введен накопитель электрической энергии 13, одним из выводов соединенный с первым выходом источника питания, а вторым выводом соединенный со вторым выводом управляемого ключа 9, при этом второй вывод управляемого ключа 9 соединен со вторым выводом диода через дополнительный управляемый ключ 14. Первый вывод диода соединен со вторым выводом обмотки через второй дополнительный управляемый ключ. Второй вывод обмотки дополнительно соединен со вторым выводом управляемого ключа 9 через дополнительный диод 8, а выход датчика начального положения ротора соединен дополнительно с первыми входами управления дополнительных ключей 11 и 14, вторые входы управления которых соединены с выходом датчика конечного положения ротора 2.

При использовании источника питания переменного напряжения функцию датчика начального положения ротора может выполнять датчик фазы напряжения, подключенный к источнику питания, и устройство приведения ротора в исходное положение состоящее из пружины и упора. В качестве устройства приведения ротора в исходное состояние может быть также использован аналогичный преобразователь энергии.


Преобразователь энергии

Преимущества перед известными аналогами

Работает в режиме двигателя с повышенной удельной мощностью.

Стадия освоения

Внедрено в производство

Результаты испытаний

Соответствует технической характеристике изделия (устройства)

Технико-экономический эффект

Повышение удельной мощности в 1,7 раза.

Возможность передачи за рубеж

Возможна передача за рубеж

Дата поступления материала

01.02.2002

Инновации и люди

У павильонов Уральской выставки «ИННОВАЦИИ 2010» (г. Екатеринбург, 2010 г.)

Мероприятия на выставке "Инновации и инвестиции - 2008" (Югра, 2008 г.)

Открытие выставки "Малый бизнес. Инновации. Инвестиции" (г. Магнитогорск, 2007 г.)

Демонстрация разработок на выставке "Малый бизнес. Инновации. Инвестиции" (г. Магнитогорск, 2007 г.)