ИННОВАЦИИ БИЗНЕСУ

ПОДРОБНАЯ ИНФОРМАЦИЯ

Заявку на получение дополнительной информации по этому проекту можно заполнить здесь.

Номер

24-074-01

Наименование проекта

Станок для обработки кромок деталей из листовых материалов.

Назначение

Обработка кромок мебельных стекол различного профиля с прямолинейными и криволинейными сторонами размерами от 500 до 2000 мм с бесступенчатой регулировкой угла фаски до 45-50 град. и катетом до 50 мм.

Рекомендуемая область применения

При обработке кромок мебельных стекол различного профиля с прямолинейными и криволинейными сторонами размерами от 500 до 2000 мм с бесступенчатой регулировкой угла фаски до 45-50 град. и катетом до 50 мм.

Описание

Результат выполнения конструкторской разработки.

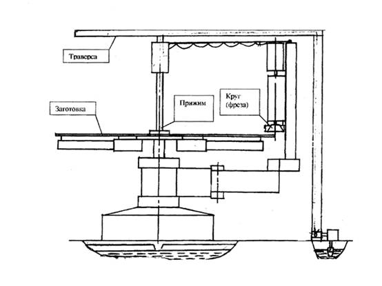
Станок (см.рисунок) включает в себя: основание, стол, прижим с заготовкой, абразивный круг (фреза), траверса.

При обработке кромок мебельных стекол использован принцип механического копирования.

Обрабатываемую заготовку устанавливают сверху на копир, закрепленный на столе, и фиксируют на нем прижимом. Абразивный круг, установленный под нужным углом к плоскости стекла, подводится к его кромке и врезается на нужную величину.

Величина определяется настройкой следящего механизма, механически взаимодействующего с копиром. Стол приводится во вращение, и осуществляется автоматическая обработка кромки стекла по всему периметру. Следящий механизм обеспечивает постоянное усилие прижима круга к стеклу и угол наклона профиля к плоскости стекла по всему периметру.

В отдельных случаях возможен обход контура обрабатываемой заготовки вращением консоли с инструментом вокруг неподвижной заготовки.

Управление станком предельно упрощено, переналадка на другую конфигурацию обрабатываемой детали сводится к замене копира. Изменение угла и катета фаски кромки легко достигается с помощью одного и того же механизма.

Станок имеет широкие технологические возможности в плане изменения режимов обработки, использования различных режущих инструментов, в т.ч. алмазных кругов, поэтому позволяет вести различную обработку от грубого фрезерования и шлифования до тонкого окончательного шлифования и полирования. Кроме стекла возможна обработка пластиков, дерева, фанеры, металлических листовых заготовок с применением соответствующего инструмента.


Станок для обработки кромок деталей из листовых материалов

Преимущества перед известными аналогами

Простота конструкции, удобство обслуживания, малые габариты.

Стадия освоения

Способ (метод) проверен в лабораторных условиях

Результаты испытаний

Соответствует технической характеристике изделия (устройства)

Технико-экономический эффект

Снижение себестоимости по изготовлению продукции в 3 раза.

Возможность передачи за рубеж

Возможна передача за рубеж

Дата поступления материала

23.03.2001

Инновации и люди

У павильонов Уральской выставки «ИННОВАЦИИ 2010» (г. Екатеринбург, 2010 г.)

Мероприятия на выставке "Инновации и инвестиции - 2008" (Югра, 2008 г.)

Открытие выставки "Малый бизнес. Инновации. Инвестиции" (г. Магнитогорск, 2007 г.)

Демонстрация разработок на выставке "Малый бизнес. Инновации. Инвестиции" (г. Магнитогорск, 2007 г.)